Dein Warenkorb ist gerade leer!
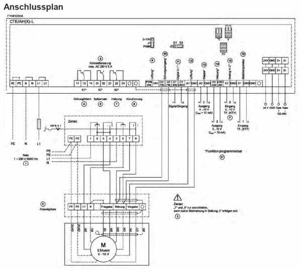
Klimaregelmodul / CTE / AH-L / ZR-320036
Steuerung/Regler CTE / AH-L: Zur Regelung von ETAvent Ventilatoren 0 – 10 V/ 10 – 0 V Ausgang, Lüftungsklappen, Heizungen und externen Drehzahlstellern .
1 vorrätig
Beschreibung
Ausstattung/Eigenschaften:
• Sollwert 0..40 °C, Regelbereich 2 – 20 K, min und max Drehzahl
• Bei Feuchteregelung: Sollwert 0..100 % r.F
• Alarm Minimum 0..30 °C, Alarm Maximum 20..40 °C, Alarmdifferenz 0..5 K
• Absenkautomatik EIN /AUS, Sollwertanpassung in k/h, max. Sollwerterhöhung, Minimalzugabe der Lüftung bei aktiver Absenkautomatik
• Für Waschbetrieb: Lüftung, Heizung, Aufheizung
• Speichern vorgenommener Einstellungen mit Wiederherstellungsfunktion
• Abfrage Ereignisspeicher (Kontrolle der aufgetretenen Störungen)
• Mindestluftabschaltung EIN / AUS
• Kennlinie für 0 – 10 V (alternativ 0 – 10 V) Ausgänge linear oder Vorgabe in 6 Punkten (z. B. Sinuskennlinie für Stellantrieb 2 …
10 V)
• Invertierung der Analogausgänge und Relais CTE / AH-L
• Drehzahlvorgabe und Drehzahlbegrenzung manuell am Gerät einstellbar (nmin / nmax)
• Integrierte Halbleitersicherung
Zusätzliche Informationen
| Gewicht | 1 kg |
|---|---|
| Matchcode | CTE / AH-L |
| Produktgruppe | Klimaregelmodul |
| Merkmale | Max. Vorsicherung 10 A – Max. Verlustleistung ca. 7 W – Integrierte Gerätesicherung 0, 1 A (5×20 mm) – Max. zulässige Umgebungstemperatur 55 °C – Zulässige rel. Feuchte 85 % nicht kondensierend – Störaussendung EN 61000-6-3 – Störfestigkeit EN 61000-6-2 |
| Technische Daten | 1~230V, 50/60Hz, IP 54, 1, 2 kg |
| Baugröße (R=für Rohreinbau) / Abmessungen | Abmessungen (B x H x T): 223 x 200 x 131 |







