Dein Warenkorb ist gerade leer!
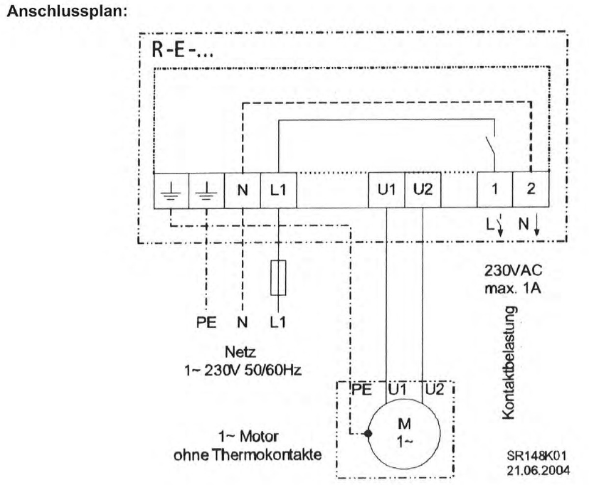
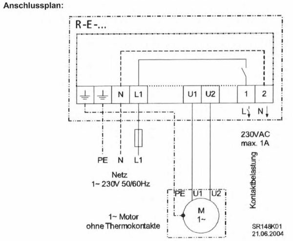
Transformatorische 5-stufige Steuergeräte 1~230 V / R-E-3.5G / ZR-302108
R-E-…G: Drehzahlsteuerung eines oder mehrerer spannungssteuerbarer 1~Ventilatoren
183,26 €
Enthält 19% MwSt.
zzgl. Versand
Lieferzeit: ca. 5 Werktage
Bei Lieferungen in Nicht-EU-Länder können zusätzliche Zölle, Steuern und Gebühren anfallen.1 vorrätig
Beschreibung
Bemessungsstrom bei 400 V oder 230 V Netzspannung. Höhere Leistungen auf Anfrage.
Zusätzliche Informationen
| Gewicht | 3 kg |
|---|---|
| Matchcode | R-E-3.5G |
| Produktgruppe | Steuerung |
| Merkmale | IB=3, 5 A |
| Technische Daten | 1~230 V, 50/60 Hz, IP 54, 3, 5 kg, Ausgang 65 – 110 – 135 – 170 – 230 V, Max. Umgebungstemperatur +40°C, eingebaute Betriebsmeldeleuchte, nach Netzausfall automatische Wiedereinschaltung, zusätzlicher Spannungsausgang 230V, max. 1 A |
| Baugröße (R=für Rohreinbau) / Abmessungen | Abmessungen (B x H x T) 166 x 230 x 118 |







